Model Number
-
1
FFTR1814WW5
-
2
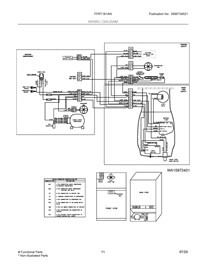
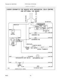
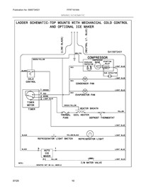
Select a section diagram for - FFTR1814WW5
-
3
Loading parts of sections





