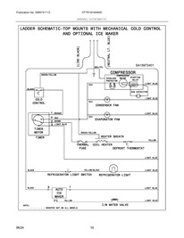
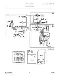
Model Number
-
1
FFTR1814WWD
-
2
Select a section diagram for - FFTR1814WWD
-
3
Loading parts of sections





